mex_111 ®   10-Apr-2022 08:39

Котлоагрегаты КГВ - М. Руководство по эксплуатации. ИТМЛ.621321.002РЭ


Год выпуска: 2007
Язык: русский
Автор: Завод-изготовитель
Жанр: Техническая литература
Формат: TIF
Качество: Отсканированные страницы
Количество страниц: 56
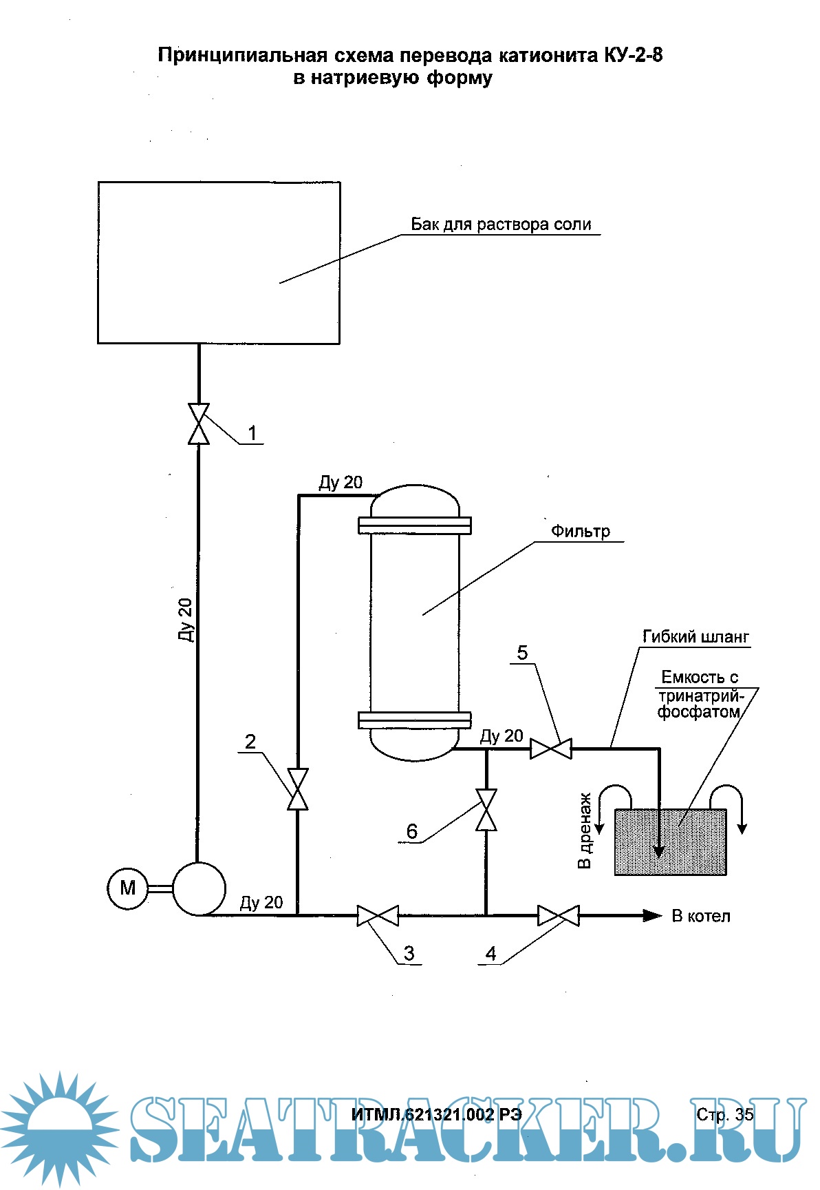
Описание: Котлоагрегаты вспомогательные паровые судовые автоматизированные газотрубные КГВ 0,25/3-М, КГВ 0,63/5-М, КГВ 1,0/5-М, КГВ 1,6/5-М. Настоящее руководство по эксплуатации является обязательным руководящим документом при обслуживании котлоагрегатов типа КГВ-М и предназначено для изучения устройств и правил их эксплуатации сцелью обеспечения полного использования технических возможностей котлоагрегатов и поддержания их впостоянной готовности к действию.

Содержание

Скриншоты

ИТМЛ.621321.002РЭ.ZIP

Download [4 KB]

Thank U
Reply
refresh list

Similar releases

Руководство по эксплуатации системы управления буксирной лебедки фирмы DMT TW-250kN -…
Швартовный шпиль Adria Winch MC-E-30/15 - Завод-изготовитель [2011, JPEG]
Руководство по эксплуатации вьюшки Ø72/ Ø90 ЧЕРТЕЖ №: 8315 Rev. 4 фирмы DMT - Завод-изготовитель…
Котлоагрегаты КГВ - М. Руководство по эксплуатации систем управления. 419-263.070М ЭД -…
Дизель М848 (12ЧН 18/20). Техническое описание [1976, PDF]
Плот спасательный надувной ПСН-6М, ПСН-10М [1984, PDF]
Судовые котлоагрегаты КАВ.В 16/7. Техническое описание и альбом иллюстраций [1990, PDF]
Гирокомпасы Курс-4М и Курс-4МВ - Полковников В.Ф., Абрамович Б.Г., Артемьев А.В. [2007, PDF]
Регулятор частоты вращения типа ug-8 фирмы „вудворд" - Черноморское Центральное…
Гидравлическая установка AHA-M055-2-A Rexroth Bosch Group - Завод-изготовитель [2011, PDF]
LOAD MORE
  • Reply

The time now is: Today 22:02

All times are GMT + 3 Hours