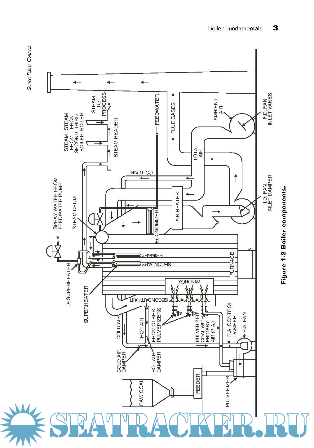
Year: 2010 Language: english Author: G. F. (Jerry) Gilman Genre: Technical book Publisher: ISA Edition: second Edition Format: PDF Quality: eBook Pages count: 217 Description: Boilers are a key power source for electrical generation around the world and for providing heat in process industries and buildings. Regardless of the capacity or fuel, there are certain fundamental control systems required for boiler control. Large utility systems are more complex due to the number of burners and overall capacity and equipment. Although there are numerous ways to achieve control, the purpose is always the same — to control the firing of a boiler safely, reliably, and efficiently.This book is for anyone who works with boilers: utilities managers, power plant managers,controls systems engineers, maintenance technicians or operators.The information deals primarily with water tube boilers with Induced Draft (ID) and Forced Draft (FD) fan(s) or boilers containing only FD fans. It can also apply to any fuel fired steam generator.
Contents
Screenshots
4.9
Boiler Control Systems Engineering, Second Edition ( PDFDrive ).pdf
You cannot post new topics in this forum You cannot reply to topics in this forum You cannot edit your posts in this forum You cannot delete your posts in this forum You cannot vote in polls in this forum You cannot attach files in this forum You cannot download files in this forum
BOILER CONTROL SYSTEMS ENGINEERING-2nd edition
Language: english
Author: G. F. (Jerry) Gilman
Genre: Technical book
Publisher: ISA
Edition: second Edition
Format: PDF
Quality: eBook
Pages count: 217
Description: Boilers are a key power source for electrical generation around the world and for providing heat in process industries and buildings. Regardless of the capacity or fuel, there are certain fundamental control systems required for boiler control. Large utility systems are more complex due to the number of burners and overall capacity and equipment. Although there are numerous ways to achieve control, the purpose is always the same — to control the firing of a boiler safely, reliably, and efficiently.This book is for anyone who works with boilers: utilities managers, power plant managers,controls systems engineers, maintenance technicians or operators.The information deals primarily with water tube boilers with Induced Draft (ID) and Forced Draft (FD) fan(s) or boilers containing only FD fans. It can also apply to any fuel fired steam generator.
Contents
Screenshots
Boiler Control Systems Engineering, Second Edition ( PDFDrive ).pdf
Download [4 KB]
Share