sourabhharel96 ®   14-Apr-2021 11:43

Ships Gear: A Review of Deck Machinery


Year: 1978
Language: english
Author: D. H. BEATTIE and W. M. SOMERVILLE
Genre: Reference book
Publisher: IMarEST
ISBN: 0900976 780
Format: PDF
Quality: Scanned pages
Pages count: 66
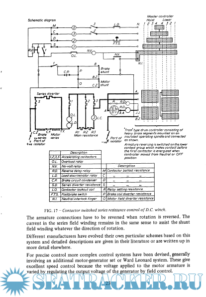
Description: This booklet describes electrical and steam-powered machinery
including its control system. Hydraulic power transmission is covered
in Marine Engineering Practice Volume 1 Part 7 - Hydraulic Power
Transmission in Marine Machinery by C.M. Joy C.Eng. and electric
power is covered in Electricity Applied to Marine Engineering by
W. Laws.

Contents

Screenshots

MEP Vol. 2.16 Deck Machinery.pdf

Download [5 KB]

Thank U
Reply
refresh list

Similar releases

Hydraulic Power Transmission In Marine Machinery - C. M. JOY [1990, PDF]
Operation of Machinery in Ships: Steam Turbine, Boilers and Auxiliary Plant - A. NORRIS, C.Eng.,…
Steering Gear - W. S. PAULIN, [1981, PDF]
Operation of Machinery In Motorships: Main diesels, Boilers and Auxiliary Plant - A. NORRIS,…
Electrical and Electronics Engineering eBooks [PDF]
Prime Movers for Generation of Electricity- (A) Steam Turbines - A. NORRIS, C.Eng., F.I.Mar.E.…
Modern Marine Engineer's Manual Volume 1 - Everett C. Hunt [2010, PDF]
Modern Marine Engineer's Manual Volume 2 - Everett C. Hunt [2002, EPUB/PDF/AZW]
Standard Handbook for Electrical Engineers - Surya Santoso | H. Wayne Beaty [2018, PDF]
The evolution of engineering in the Royal Navy. Vol. 1: 1827-1939 - Rippon, P.M. [1988, PDF]
LOAD MORE
  • Reply

The time now is: Today 16:53

All times are GMT + 3 Hours