Needffc ®   30-Apr-2020 15:01

Учебная программа "Основы судовой автоматики"


Год выпуска: 2006
Язык: русский, украинский
Автор: Курс лекций, самостоятельных, практических и лабораторных работ по предмету "Основы судовой автоматики", ОМКРП
Жанр: Курс лекций
Формат: DOC
Качество: Изначально компьютерное (eBook)
Количество страниц: 275
Описание: Курс лекций, самостоятельных, практических и лабораторных работ по предмету "Основы судовой автоматики" изучающийся курсантами ОМКРП. Перечень и название тем на украинском языке, содержание лекций на русском.

Содержание

Змістовий модуль 1.1. Основні поняття та визначення з автоматики.
1.1.1. Вступ. Зміст дисципліни та її місце в навчальному процесі. Суднова електроавтоматика та автоматизація суден. (Лекція)
1.1.2. Автоматизовані системи контролю і сигналізації : Системи автоматичного контролю (САК). Системи автоматичного блокування (САБ). Системи автоматичного захисту (САЗ). Системи автоматичної сигналізації (САС). Системи автоматичного регулювання (САР). Системи автоматичного управління (САУ). (Лекція)
1.1.3. Структурно-функціональні схеми простіших САУ і САР: призначення, склад та принцип дії.(Практичне заняття)
Змістовий модуль 1.2.Принципи побудови та класифікація систем автоматики
1.2.1.Принципи побудови систем автоматики. Класифікація автоматичних систем по принципу автоматичного управління ( відхилення, обурення, комбіновані). (Лекція)
1.2.2.Класифікація автоматичних систем по алгоритму функціонування: стабілізуючі, програмні та слідячі автоматичні системи: призначення, структурно-функціональні схеми, склад та принцип дії.(Лекція)
1.2.3.Статичні та астатичні АС: системи непреривного та дискретного дійства; призначення, структурно-функціональні схеми, склад та принцип дії.(Самостійна робота)
1.2.4. Автоматичні системи прямого та непрямого дійства (регулювання), лінійні та нелінійні системи, одноконтурні та багатоконтурні системи. Адаптивні системи.(Самостійна робота)
1.2.5. Основні САУ і САР, які використовуються на суднах флоту: призначення, структурно-функціона-льні схеми, склад і принципдії.(Практичне заняття)
Змістовий модуль 1.3.Характеристика типових ланок САР
1.3.1.Характеристики типових ланок САР.З'єднання ланок і зворотні зв'язки.(Самостійна робота)
1.3.2. Виразити типові ланки через простіші електричні прилади і пристрої та показати їх динамічні характеристики.(Практичне заняття)
Змістовий модуль 2.1. Імпульсні і цифрові пристрої.
2.1.1. Загальні відомості про імпульсні і цифрові пристрої. Логічні функції і логічні елементи.(Лекція)
2.1.2. Тригери. Лічильники. Двійковий код. Регістри. Складні комбінаційні пристрої.(Самостійна робота)
2.1.3. Склад, принципи організації і функціонування мікропроцесора і мікро ЕОМ. Пам′ять мікроЕОМ. Засоби реального часу.(Лекція)
2.1.4. Структура мікропроцесорних систем управління. Адаптери датчиків і виконавчих механізмів. Стандартні інтерфейси периферійних пристроїв мікроЕОМ.(Лекція)
2.1.5. Вивчення схем і функціональних можливостей основних типів тригерів. Вивчення пристрою і роботи лічильників імпульсів і регістрів(Практичне заняття)
Змістовий модуль 2.2. Вимірювальні елементи, датчики.
2.2.1. Загальні положення про вимірювальні елементи систем автоматики. Мостова вимірювальна схема постійного струму. Диференціальні та компенсаційні вимірювальні схеми.(Лекція)
2.2.2. Датчики температури: терморезистори - металеві і напівпровідникові (термістори і позистори); термоелектричніперетворювачі(термопари).(Самостійна робота)
2.2.3.Датчики частоти обертання: тахогенераторні датчики частоти обертання; структурна схема цифрового тахометра.(Лекція)
2.2.4. Датчики тиску: потенціометрічні, індуктивні, диференційно-трансформаторні, емкісні, тензо-резисторні. Магнитопружні і п’єзоелектричні перетворювачі.(Самостійна робота)
2.2.5. Датчики угла розузгодження: сельсини, синусно-косинусні та лінійні поворотні трансформатори.(Самостійна робота)
2.2.6.Датчики моменту що крутить; тензорезисторні, магнитопружні, ін-дуктивні перетворювачі. Індуктивний редуктосин.(Лекція)
2.2.7.Датчики рівня: поплавцеві, мембранні, п’єзометричні, ємкісні, омічні, радіохвильові. Індуктивні датчики механічного переміщення. (Самостійна робота)
2.2.8.Датчики Холу і магнитоопору. Схема датчика струму з елементом Холу. Датчик ЭДС на основі датчиків струму і напруги.(Лекція)
2.2.9. Розрахунок мостової вимірювальної схеми постійного струму. (Практичне заняття)
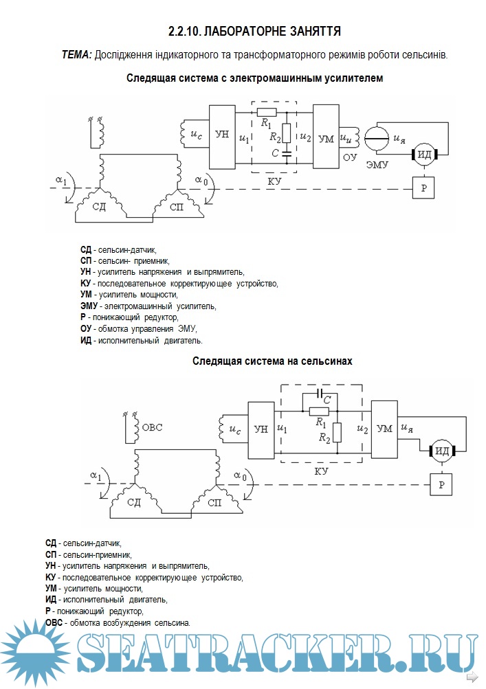
2.2.10. Дослідження індикаторного та трансформаторного режимів роботи сельсинів.(Лабораторне заняття)
Змістовий модуль 2.3. Джерела живлення електронної аппаратури.
2.3.1.Структурні схеми, характеристики джерел живлення. Традиційний варіант блоку живлення. Схема блоку живлення з перетворювачем на високій частоті.(Лекція)
2.3.2. Однофазні і трифазні схеми випрямлення; фільтри джерел живлення.(Самостійна робота)
2.3.3.Стабілізатори; параметричні ікомпенсаційні. Захист джерел живлення.(Лекція)
2.3.4. Вивчення пристрою, принципу дії і дослідження характеристик компенсаційного стабілізатора постійної напруги і стабілізатора струму. (Практичне заняття)
2.3.5. Дослідження однофазних випрямлячів з фільтрами. (Лабораторне заняття)
Змістовий модуль 2.4. Електронні перетворювачі аналогових сигналів.
2.4.1.Принципи побудови і характеристики підсилювачів. Зворотний зв'язок в підсилювачах. Основні параметри ОУ.(Лекція)
2.4.2. Типові схеми включення операційних підсилювачів : неінвертуючий, інвертуючий, диферен-ціальна; підсумовуючий, диференціюючий, інтегруючий підсилювачі.(Лекція)
2.4.3. Нелінійні функціональні перетворювачі на ОУ. Компаратори.(Самостійна робота)
2.4.4.Генератори сигналів. Умови виникнення генерації. Генератори пилкоподібних і прямокутних імпульсів (мультивібратори). Кварцеві генератори. (Лекція)
2.4.5. Вивчення основних характеристик операційного підсилювача (ОУ); дослідження типових аналогових і імпульсних пристроїв на базі ОУ.(Практичне заняття)
Змістовий модуль 2.5. Підсилювачі електричних сигналів.
2.5.1.Класифікація і основні параметри підсилювачів. Зворотні зв'язки в підсилювачах. (Лекція)
2.5.2.Тиристорні підсилювачі. Способи і пристрої управління тиристорами. Тиристорні підсилювачі з живленням від мережі змінного і постійного струму.(Самостійна робота)
2.5.3. Магнитні підсилювачі: призначення та класифікація. Простішіі однотактні та двутактні (диференційні) магнитні підсилювачі: схеми, загальна будова, принцип дії. (Самостійна робота)
2.5.4.Класифікація і принципи побудови перетворювачів частоти : а) двухланкові перетворювачі частоти (ДПЧ);б) безпосередні преобразователи частоти (НПЧ).(Лекція)
2.5.5.Дослідження каскаду посилення на біполярних транзисторах за схемою ОЕ(общий емитер) (Лабораторне заняття)
Змістовий модуль 2.6. Виконавчі елементи.
2.6.1. Класифікація виконавчих устріїв. Електромеханічні елементи: загальна будова і характеристики.(Лекція)
2.6.2. Виконавчі електродвигуни в системах автоматики (серводвигуни): електродвигуни постійного струму і змінного струму. Крокові двигуни.(Самостійна робота)
2.6.3.Реле: електромеханічні реле, безконтактні, транзисторні реле,електронні реле часу в системах автоматики.(Самостійна робота)
2.6.4. Визначення виконавчіх елементів та розбір їх принципа дії згідно електричним принциповим схемам суднової електроавтоматики.(Практичне заняття)
Змістовий модуль 3.1. Призначення САР та їх основна класифікація.
3.1.1. Стабілізуючі САР: автоматичне регулювання напруги змінного струму. Простіші схеми прямого струмового і прямого фазового компаундування.(Самостійна робота)
3.1.2. Слідячі САР: автоматичне управління курсом судна: структурно-функціональна схема авторульового. Безконтактна схема слідячого управління сервомеханізмом.(Лекція)
3.1.3. Програмні САР: системи автоматичного регулювання: електрична принципова схема САР допоміжного парового котлоагрегату типу КВВА 0,5/5; САР горіння топки.(Самостійна робота)
Змістовий модуль 3.2. Системи ДАУ, призначення та класифікація.
3.2.1. Системи дистанційного автоматизованого управління (ДАУ), загальні положення про ДАУ дизель-генераторів.(Самостійна робота)
3.2.2.Управління і захист дизель-генераторних агрегатів. Управління резервом потужності (PowerManagement). ДАУ дизель-генераторів SympolD.(Практичне заняття)
Змістовий модуль 3.3. Системи захисту та системи централізованного контролю.
3.3.1. Призначення автоматичних систем захисту (АСЗ) та їх класифікація. Перелік видів захисту СЕО, згідно Регістру. Пристрій розвантаження генераторів: призна-чення, склад, принцип дії.(Самостійна робота)
3.3.2. Суднові информаційно-вимірювальні системи. Система аварійно-попереджувальної сигна-лізації. Моніторингова система VISTA ALARM. Суднова мікропроцесорна система управління "Data chief -7" (Практичне заняття)

Скриншоты

Учебная программа основы судовой автоматики

Download [21 KB]

Thank U
Reply
refresh list

Similar releases

Енциклопедія суднової енергетики: підручник - В. М. Горбов [2010, PDF]
Суднові холодильні установки. Методичні вказівки до виконання Дипломних проектів. - Колієв И.Д.,…
Газотурбінні Арегати (Загальна будова та класифікація 1 том, Елементи конструкцій 2 том) - Г. Ф.…
Енциклопедія суднової енергетики - Горбов В.М. [2010, PDF]
Суднова Холодильна Техніка - В.О. Загоруйко, О.А. Голіков, [2002, PDF]
Racing rules of sailing for 2021–2024 - Правила вітрильницьких перегонів 2021 – 2024 - Collectiv…
Системы автоматики и контроля СЭУ и их эксплуатация. Курс лекций - Берке Е.В. [2003, PDF]
Типовые элементы систем автоматического управления - Шишмарев В.Ю. [2004, PDF]
Техническая эксплуатация и ремонт судового электрооборудования - Бордюг А.С., Пласта О.А. [2025,…
Системы и средства автоматизации судовых холодильных установок - Ейдеюс А.И. [1983, PDF]
LOAD MORE
  • Reply

The time now is: Today 22:46

All times are GMT + 3 Hours